欧陆变频器在空压机上的应用
█ 空压机概况
空压机,全名为空气压缩机,是一种工矿企业中最常用的空气动力提供设备。通常,空压机分为螺杆式空压机、活塞式空压机等。
● 螺杆式空压机工作原理
螺杆式空压机是由一对相互平行啮合的阴阳转子(或称螺杆)在气缸内转动,使转子齿槽之间的空气不断地产生周期性的容积变化,空气则沿着转子轴线由吸入侧输送至输出侧,实现螺杆式空压机的吸气、压缩和排气的全过程。空压机的进气口和出气口分别位于壳体的两端,阴转子的槽和阳转子的齿被主电机驱动而旋转。
● 活塞式空压机工作原理
活塞式空压机是由电动机带动皮带轮通过联轴器直接驱动曲轴,带动连杆与活塞杆,使活塞在压缩机气缸内作往复运动,完成吸入、压缩、排出等过程,将无压或低压气体升压,并输出到储压罐内。其中,活塞组件,活塞与汽缸内壁及汽缸盖构成容积可变的工作腔,在曲柄连杆带动下,在汽缸内作往复运动以实现汽缸内气体的压缩。
█ 空压机系统控制
空压机主电机运行方式为星-角降压起动后全压运行,供气系统具体工作流程为:当按下启动按钮,控制系统接通启动器线圈并打开断油阀,空压机在卸载模式下启动,这时进气阀处于关闭位置,而放气阀打开以排放油气分离器内的压力。等降压n秒(由时间继电器控制)后空压机开始加载运行,系统压力开始上升。如果系统压力上升到压力开关上限值,即起跳压力,控制器使进气阀关闭,油气分离器放气,压缩机空载运行,直到系统压力降到压力开关下限值后,即回跳压力下,控制器使进气阀打开,油气分离器放气阀关闭,压缩机打开,油气分离器放气阀关闭,压缩机满载运行。
█ 空压机系统节能分析
在管道供气系统中,最基本的控制对象是流量,供气系统的基本任务就是要满足用户对流量的需求。目前,常见的气体流量控制方式有加、卸载供气控制方式和转速控制方式两种。
● 加、卸载供气控制
加、卸载供气控制方式即为进气阀开关控制方式,即压力达到上限时关阀,压缩机进人轻载运行;压力抵达下限时开阀,压缩机进入满载运行。
由于空压机不能排除在满负荷状态下长时间运行的可能性,所以只能按最大需要来决定电动机的容量,设计余量一般偏大。工频起动设备时的冲击大,电机轴承的磨损大,所以设备维护量大。虽然都是降压启动,但起动时的电流仍然很大,会影响电网的稳定及其它用电设备的运行安全,而且大多数是连续运行,由于一般空气压缩机的拖动电机本身不能调速,因此就不能直接使用压力或流量的变动来实现降速调节输出功率的匹配,电机不允许频繁启动,导致在用气量少的时候电机仍然要空载运行,电能浪费巨大。
经常卸载和加载导致整个气网压力经常变化,不能保持恒定的工作压力延长压缩机的使用寿命。空压机的有些调节方式(如调节阀门或调节卸载等方式)即使在需要流量较小的情况下,由于电机转速不变,电机功率下降幅度比较小。
● 转速控制
即通过改变空压机的转速来调节流量,而阀门的开度保持不变(一般保持最大开度)。当空压机转速改变时,供气系统的扬程特性随之改变,而管阻特性不变。
在这种控制方式下,通过变频调速技术改变空压机电机的转速,空压机的供气流量可随着用气流量的改变而改变,达到真正的供需平衡,在节能的同时,也可使整个系统达到最佳工作效率。变频器基于交一直一交电源变换原理,可根据控制对象的需要输出频率连续可调的交流电压。电动机转速与电源频率成正比,因此,用变频器输出频率可调的交流电压作为空压机电动机的电源电压,可方便地改变空压机的转速。
█ 空压机系统节能原理
采用变频器控制空压机的转速以达到节能是一种较为科学的控制方法。根据空压机运行特性知:

长期实践证明,在供气系统中接入变频节能系统,利用变频技术改变空压机转速来调节管道中的流量,以取代阀门调节方式,能取得明显的节能效果,一般节电率都在30%以上。另外,变频器的软启动功能及平滑调速的特点可实现对流量的平稳调节,同时减少启动冲击并延长机组及管组的使用寿命。
█ 空压机变频改造方案
● 空压机变频改造注意事项
1)空压机是大转动惯量负载,这种启动特点就很容易引起V/F控制方式的变频器在启动时出现跳过流保护的情况,建议选用具有高启动转矩的无速度传感器矢量变频器,保证即能实现恒压供气连续性,又保证设备可靠稳定的运行;
2)空压机不允许长时间在低频下运行,当空压机的转速过低,一方面将使空压机的工作稳定性变差,另一方面也使缸体的润滑变差,会加快磨损。所以工作的下限频率应不低于20Hz;
3)为了有效滤除变频器输出电流中的高次谐波分量,减小因高次谐波引起的电磁干扰,建议选用输出交流电抗器,还可以减小电机运行噪音和温升,提高电动机的稳定性。
● 恒压供气节能原理
如上所述,流量是供气系统的基本控制对象,供气流量需要随时满足用气流量。在供气系统中,储气管中的气压能够充分反映供气能力与用气需求之间的关系:
若 供气流量 > 用气流量 → 储气管气压上升
若 供气流量 < 用气流量 → 储气管气压下降
若 供气流量 = 用气流量 → 储气管气压不变
所以,保持管道中的气压恒定,就可保证该处供气能力恰好满足用气需求,这就是恒压供气系统所要达到的目的。
空气压缩机采用变频调速技术进行恒压供气控制时,系统原理框图如图1所示。

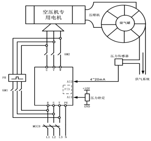
变频调速系统将管网压力作为控制对象,装在储气管出气口的压力变送器将储气罐的压力转变为电信号送给变频器内部的PID调节器,与压力给定值进行比较,并根据差值的大小按既定的PID控制模式进行运算,产生控制信号去控制变频器的输出电压和逆变频率,调整电动机的转速,从而使实际压力始终维持在给定压力。另外,采用该方案后,空气压缩机电动机从静止到稳定转速可由变频器实现软启动,避免了启动时的大电流和启动给空气压缩机带来的机械冲击。正常情况下,空气压缩机在变频器调速控制方式下工作。变频器一旦出现故障,生产工艺不允许空气压缩机停机,因此,系统设置了工频与变频切换功能,这样当变频器出现故障时,可由工频电源通过接触器直接供电,使空气压缩机照常工作。
整个控制过程如下:
用气需求↑ —— 管路气压↓—— 压力设定值与返馈值的差值↑ —— PID输出↑ —— 变频器输出频率↑ —— 空压机电机转速↑ —— 供气流量↑—— 管路气压趋于稳定

图2 压力频率PID曲线图
特别注意,在压力容差范围内,变频器的PID不调节,即保持输出频率不变。

图3 空压机变频电气控制图
如图3,空压机电机的电路上安装了“市电”、“节电”接触器,这样可以有“市电运行”与“节电运行”两种工作模式选择:市电运行模式下,变频器不工作,整套系统按原有方式手动起停、工频运行;节电运行模式下,空压机由变频器直接拖动,系统根据用气量的变化,自动调节空压机的电机转速,使得储气罐始终保持恒定压力的气压输出。
█ 总结
将变频调速技术引入空气压缩机领域,是近几年来各空压机厂家研究的重要课题。各大牌专业空压机供应商都推出了自己变频空压机产品,并迅速在其高端市场具有很不错的表现。但目前,大量的工频空压机的应用非常普遍,因此,空压机的改造市场非常巨大。衷心希望此空压机变频改造方案能给广大系统集成商、空压机最终用户、电气自动化爱好者以帮助,或者是为其提供一种新的思路。